Fjärrstyra Siemens reglercentral RVS46.530 (fjärrvärme)

I detta forum hör diskussioner gällande teknik i största allmänhet och hemautomation i synnerhet hemma.
Kategoriregler
Vill du visa bilder i ditt inlägg? Använd funktionen "Ladda upp bilaga" nedanför textrutan!
Seafront
Wannabe
Inlägg: 11
Blev medlem: 12 jan 2014, 21:59
Kontakt:

Fjärrstyra Siemens reglercentral RVS46.530 (fjärrvärme)

Inlägg av Seafront »

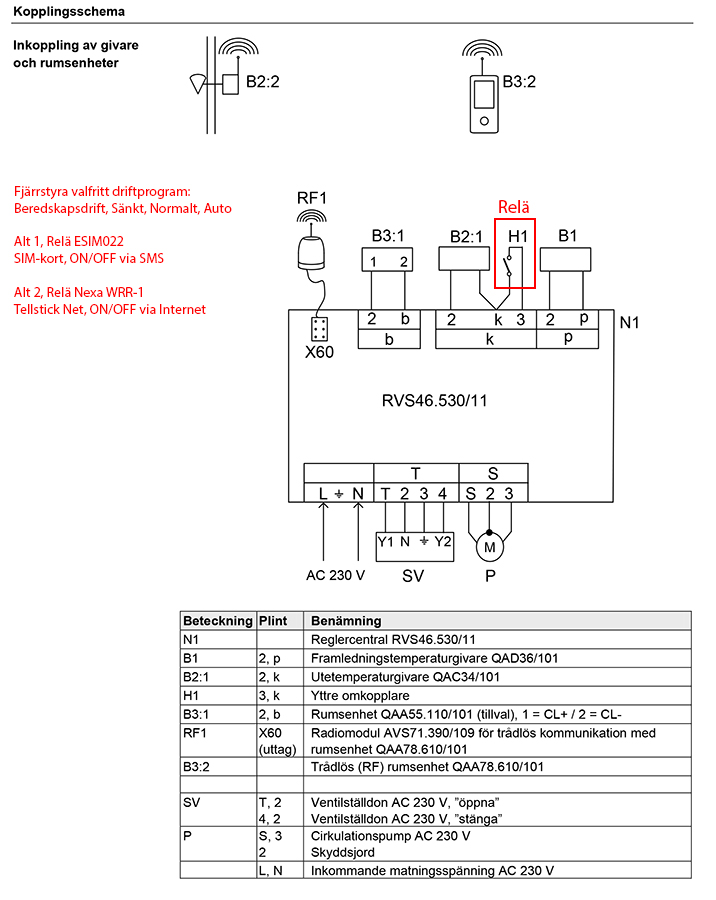
Siemens reglercentral RVS46.530 är vanligt förekommande i hus med fjärrvärme. Den kan enligt manualen fjärrstyras via extern omkopplare tillsammans med t.ex. mobiltelefon eller annan extern reglerutrustning.

Manualen är inte så tydlig, men jag uppfattar att det skulle gå att påverka ingången H1 i reglercentralen med Tellstick och ett Nexa WRR-1 relä. Är dock osäker på om det är en 12 Volt signal man ska skicka in eller om det bara handlar om en slutande och brytande extern omkopplare.

Någon som har gjort det eller har koll på vad det handlar om?
Bilagor
RVS46530.pdf
Manual Siemens reglercentral RVS46.530
(1.74 MiB) Nerladdad 308 gånger
Senast redigerad av Seafront den 22 mar 2014, 10:23, redigerad totalt 1 gånger.
Seafront
Wannabe
Inlägg: 11
Blev medlem: 12 jan 2014, 21:59
Kontakt:

Re: Fjärrstyra Siemens reglercentral RVS46.530 med Tellstick

Inlägg av Seafront »

Det var ganska enkelt när man läser manualen ordentligt :lol:

Inget krångel med GSM-dosa och SIM-kort, man kan fjärrstyra med Tellstick Net + Nexa WRR-1 och få valfritt driftprogram (Beredskapsdrift, Sänkt, Normalt, Automatiskt).

Om man är paranoid, inte litar på att bredband och Telldus Live i alla lägen fungerar så kan man ha GSM-dosa som backup. Nexa WRR-1 relä kan triggas med extern omkopplare (i detta fall kontakten i GSM-dosan).
Bilagor
Kopplingsschema.jpg
Skriv svar